{{ getTotalHits() | thousandNumberSeperatorFilter }} resultater Filter
{{group.groupName}}

{{ group.groupName }}

Medlemmer: {{group.memberCount}}
Forside Forum Medlemmer Annoncer {{ group.itemMoreItems }}
197 visninger | Oprettet:

Scooter Bruger
Scooter Bruger
Tilmeldt:
30. jul 2020
Følgere: 7 Emner: 6 Svar: 2

TNT Alarm Scooter - MotoCr {{forumTopicSubject}}

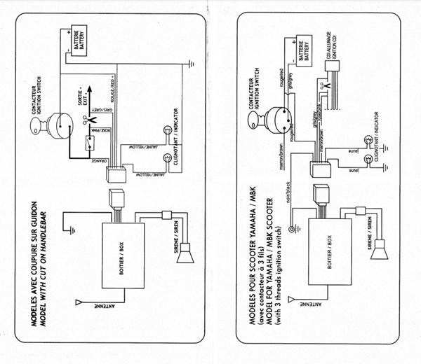
Hvis der nogle der ved hvordan man får TNT Scooter alarm sat på ville det være fedt prøvede at rode med det igår men kunne ikke finde ud af hoved eller hale i det

der er
1 Sort Ledning
1 Pink Ledning
1 Gule 1x Gul og grøn Ledninger
1 Rød Ledning
1 Blå ledning
1 Grå ledning
1 Orange ledning

Håber i kan guide lidt


Handyhand

Få billig hjælp fra private

Beskriv din opgave og modtag gratis bud fra lokale med Handyhand.

Seneste udførte opgaver

  • Installation kogeplade 600 kr.
  • Min cykel er punkteret. Jeg har brug for hjælp til at fikse det i dag? 300 kr.
  • Hjælp til at montere fjernsyn på på væggen. 890 kr.
  • Opsætning af reol og billeder 750 kr.
  • Fikse geberit væghængt toilet, der løber 1.000 kr.
  • montering af gardiner 400 kr.

Opret en opgave

Kommentarer på:  TNT Alarm Scooter - MotoCr
Kommentér på:
TNT Alarm Scooter - MotoCr

Annonce